新闻动态

  • 带式输送机及MKD-CE系列逆止器知识介绍

    MKD-CE系列逆止器是提升运输设备上的安全保护装置,能防设备停机后因负荷自重力的作用而逆转。适用于提升带式输送机、斗式提升机、刮板提升输送机等有逆止要求的设备。提升倾角超过4°的带式输送机带负荷停机时会发生输送带逆向转动甚至断裂或其他机械损坏,因此为防止重载停机时发生倒转故障,一般要设置逆止器或制动装置。输煤系统中常用的制动器有:电动液压推杆制动器、滚柱式逆止器、带式逆止器、楔块逆式止器等。

    2022-04-23 乐鱼体育在线注册,乐鱼体育(中国)设备

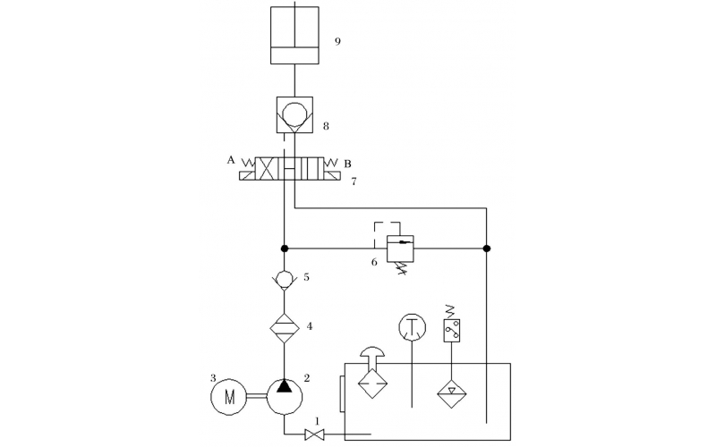
  • 液压控制技术在旋回破碎机中的应用知识(KWZK乐鱼体育在线注册,乐鱼体育(中国)自控)

    旋回破碎机经常会出现过铁超载等工况,造成主轴、动锥剧烈运动。针对上述情况,应用液压泵控制主轴升降,应用液压平衡缸保护动锥,应用液压保护系统防止过铁损伤设备。液压控制技术在旋回破碎机上的应用证明,该技术具有响应速度快、容易实现过载保护等特点,降低了设备故障率,提高了设备作业率。

    2022-04-15 乐鱼体育在线注册,乐鱼体育(中国)

  • KWZK乐鱼体育在线注册,乐鱼体育(中国)钢丝输送带硫化机胶接工艺流程分享

    本手册适用于本单位钢丝芯输送带的硫化胶接,胶接型式为一级全搭接。

    2022-04-13 乐鱼体育在线注册,乐鱼体育(中国)

  • DX-5KL系列齿轮泵的故障维修知识介绍

    齿轮泵结构很简单,工艺性比较好,制造成本也不高,与其他同流量的泵类相比较,齿轮泵体积最小,但是它的自吸性能很好,无论在高速还是低速,甚至是用手转动的时候,都能够可靠地实现自吸,又因为它的转速范围大,不易咬死,所以广泛地应用在工作环境不是很清洁的工程机械或是精度要求不高的机床。

    2022-04-12 乐鱼体育在线注册,乐鱼体育(中国)

  • DX-5KL系列齿轮泵的使用维修保养知识介绍

    齿轮泵的工作原理及结构: 齿轮泵是依靠齿轮啮合空间的容积变化来输送液体的。图1(a)所示两个形状及大小相同的齿轮相互啮合地置于泵壳内,一个为主动齿轮,它伸出泵体与原动机轴相连接,另一个为从动齿轮。在齿轮泵工作时,主动轮随电机一起旋转并带动从动轮跟着旋转。当吸人室一侧的啮合齿逐渐分开时,吸人室容积增大,形成低压,便将吸人管中的液体吸人泵内。进人泵体内的液体分成两路,在齿轮与泵壳间的空隙中分别被主、从动齿轮推送到排出室。由于出室一侧的轮齿不断啮合,使排出室容积缩小,这样就将液体压送到排出管中。主动齿轮和从动齿不断旋转泵就能连续吸人和排出液体,为了防止泵在出口阀关闭或管路堵塞时造成泵的损坏,在齿轮泵的出一口侧设有弹簧式安全阀。当泵内压力超过规定值时,安全阀自动开启,高压液体泄回吸人侧。

    2022-04-12 乐鱼体育在线注册,乐鱼体育(中国)

  • 为什么工程机械液压油缸会气蚀的原因分析KWZK

    空气的进入会造成液压缸故障你知道吗?气蚀是如何产生的,我们该从哪些方面预防呢?这就是本篇文章要讲的内容。

    2022-04-12 乐鱼体育在线注册,乐鱼体育(中国)

  • 滚动轴承知识及故障诊断知识

    滚动轴承能够起到支撑转动的轴及轴上零件,并保持旋转轴的正常工作位置和精度。在滚动轴承中,滚动体与滚道之间为点或线接触,其间的摩擦为滚动摩擦,常用的轴承有SKF,NSK, FAG及洛阳轴承等。

    2022-04-07 乐鱼体育在线注册,乐鱼体育(中国)

  • KW10-A系列电磁阀常见故障及维修方法知识

    常用电磁阀介质有水、空气、油。用于管道或设备气路、液压油路。电压等级也不同,一般ACV(交流)220V的电磁阀较多,自动设备或生产线用直流DCV24V的电磁阀也多。

    2022-04-07 乐鱼体育在线注册,乐鱼体育(中国)

首页
产品
新闻
联系